HGSSY過濾器性能特點:
單臺流量:25-1200t/h,更大流量可由多個單機并聯。
最小工作壓力:0.1Mpa。
最大工作壓力:1.0MPa/1.6MPa/2.5MPa/4.0Mpa
最高工作溫度:70℃ 。

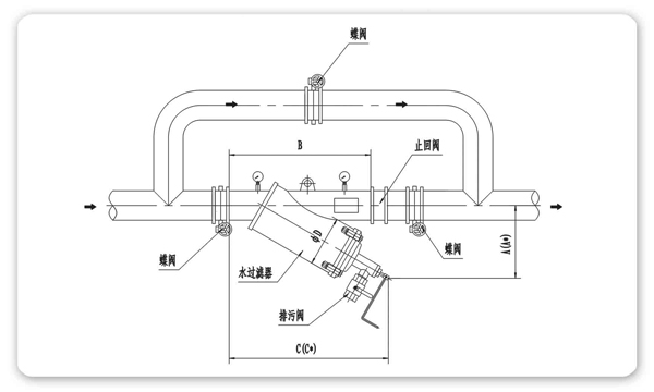
![(1]{{D{N{9}@TK%2QAL)E5D.png](/content/Admin/ueditor/net/upload/2019-01-15/f5c62555-b718-47a6-a4bc-598e1aaf7fc3.png)
杭州桂冠環保科技有限公司
工廠地址:杭州市余杭區瓶窯鎮鳳都工業園鳳城路8號
工廠電話:0571-88734008 0571-88734058
工廠傳真:0571-88734055
銷售總部地址:杭州市沈半路2號2區2111-2112號
電話:0571-28035859 0571-28822625
傳真:0571-28907570
郵箱:123@hzvalve.net
copyright © 2009-2017 http://www.kids-guard.cn/ all rights reserved 版權所有 © 杭州桂冠環保科技有限公司 浙ICP備11015610號
友情鏈接: 杭州管道泵 | 微納米氣泡發生器 | 水處理設備 | 水處理器 | 桂冠環保阿里巴巴實力商家 | 真空泵系統 | 安全閥 | 盤式過濾器 |